经典版bb小游戏大全

解决方案详情
服务内容 配件中心 保养常识 我要报修
其他master电子游戏
土壤淋洗修复

壤淋洗技术是土壤修复方法中比较把污染土壤挖掘出来,通过筛分去除超大的组分并把土壤分为粗料和细料,然后用淋洗剂来清洗、去除污染物,再处理含有污染物的淋出液,并将洁净的土壤回填或运到其他地点。

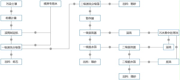
土壤淋洗修复工艺

土壤淋洗修复工艺

多级筛分式异位土壤淋洗修复方法

1、进料计量:污染土壤经进料计量后进入下一道粗筛分系统;

2、粗筛分:污染土壤在滚筒制泥机进行高压清洗液喷淋,经解离、给湿及清洗后,石子与可溶性污染物、粗砂、细砂有效分离,进入道高频振动筛;粒径大于10mm的物料直接从高效振动筛上层滑入皮带机,完成砾石物料的出料;土壤浆液进入第二道粗砂分级筛,经喷淋清水或者专用淋洗液,将3-10mm粗砂筛分出来,进入皮带机或运输出去;

3、细筛分:粒径小于3mm物料浆液进入泥浆池缓存,经一级水力旋流器浓缩,进入一级脱水筛处理,完成中粗砂出料;筛下浆液中粒径小于0.3mm物料经二级水力旋流器浓缩,进入二级脱水筛处理,完成土壤粒径进一步分级,完成土壤物料出料;水力旋流器组处理的溢流和二级脱水筛的底流中的泥浆混合物则进入稳定一体化设备,进行污水的无害化处理;至此,污染土壤淋洗法修复基本完成。

淋洗脱水筛处理后效果

经17yy经典小游戏 淋洗振动筛和脱水筛处理后的砾石、粗砂、细砂,含水率低,能达到直接运输的标准,减少晾晒时间,降低运输成本。可溶性污染物随浆液进入专业污水处理设备中进一步净化,达到修复目的。

推荐产品


返回列表
上一篇
下一篇
Baidu
map